General Information

Top of Page

BSA 02-30: Electroextraction of Heavy Metals from Liquids

BNL Reference Number: BSA 02-30

Patent Status: U.S. Patent Number 6,887,368 was issued on May 3, 2005

Summary
TCP Technology
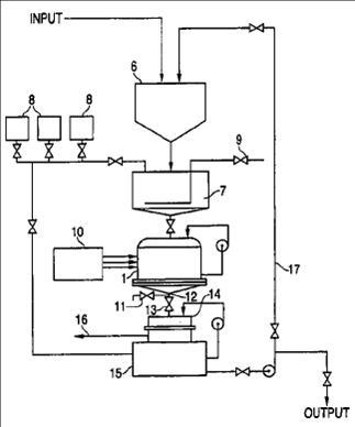
enlarge image

Process flow for electroextraction of heavy metals from industrial solutions and wastewater; A device for electroextraction of heavy metals from industrial solutions and wastewater

Heavy metal contamination is a serious issue both in wastewater and in industrial solutions. By passing a solution contaminated with low to medium concentrations of heavy metals through an electroreactor and applying pulsed three-phase current to its electrode stacks, the heavy metal contaminants are separated for removal. The method is particularly useful for removal of chromium-VI.

Description

The basic principles of the method for heavy metals electroextraction from technological solutions and wastewater includes pretreating to remove Chromium-6 and high concentrations of heavy metals and periodically treating in a six-electrode bipolar cylindrical electroreactor made of non-conducting material to achieve lower accepted levels of impurities. Six cylindrical steel electrodes form two triode stacks and are fed with three-phase alternating current of commercial frequency (50-60 Hz), which can be pulsed. Each phase of the three-phase current is connected to three electrodes of one triode stack or in parallel to two triode stacks. The parallel connection of three-phase current to two triode stacks is performed so that the same phase of the three phase current is connected in parallel with each of two opposite electrodes of six electrodes located along the periphery, or with two adjacent electrodes. A bipolar stationary aluminum electrode is situated in the inter-electrode space. In one of the embodiments, the bipolar electrode is made of a perforated heat-resistant plastic container filled with secondary aluminum and duralumin scrap. In another embodiment, the bipolar electrode of aluminum or duralumin scrap may be made without a perforated container and is placed in the inter-electrode space as a bulk scrap. In this case, to prevent shorts, each of six steel electrodes is placed in isolated perforated plastic shell with holes of 5 mm in diameter. Non-ferrous metals are extracted in a form of ferrite-chromites, and aluminates as well as hydroxyl salts deposited in the inter-electrode space without electrolysis deposits on electrodes. Deposits are separated from solution by known methods of filtration.

Benefits

The fast rate of heavy metal extraction using this process allows the processing of large volumes of wastewater without substantial loss of electrical power on electrodes or in the power supply.

Applications and Industries

The method can be used to purify wastewater produced by industries using chromium compounds, non-ferrous metallurgy, and electro-galvanic coatings.

Have Questions?

For more information about this technology, contact Kimberley Elcess, (631) 344-4151.

Follow Us on YouTube Follow Us on Twitter RSS Feed